|
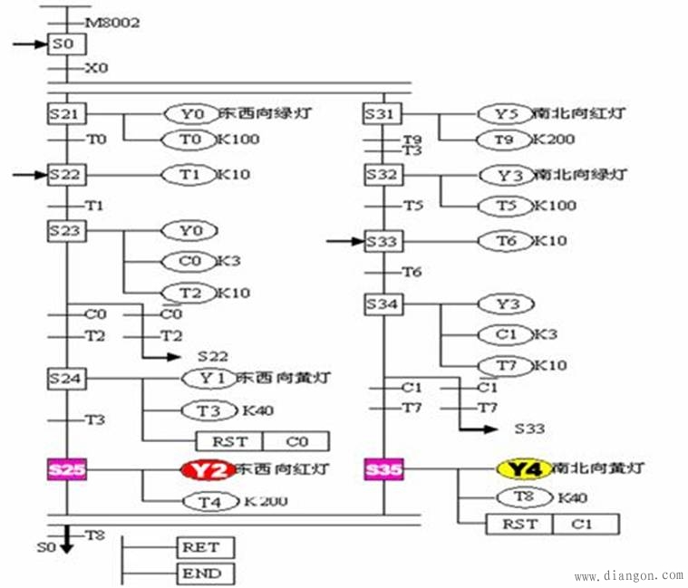
1、十字路口双向交通灯自动控制系统动作要求如时序图所示。
![]() ![]() 2、思考问题
(1).该控制系统是否属于顺序控制?是哪种结构?
PLC程序设计方法比较
下面将经验设计法和顺序控制设计法进行适当比较,以便设计时选用。 采用经验设计法设计梯形图时,不可能找出一种简单通用的设计方法。 顺序控制设计法将整个程序分成了控制程序和输出程序两个部分。由于步是根据输出Y的状态划分的,所以M和Y之间具有很简单的逻辑关系,输出程序的设计极为简单。而代表步的辅助继电器或状态继电器的控制程序,不管多么复杂,其设计方法都是相同的,并且很容易掌握。 (2).该控制系统工作步如何划分?共有多少工作步? (3).输入/输出信号有那些? 3、信号分配
![]() 4、硬件设计
![]() 5、功能图的绘制
![]() 6、梯形图程序
![]() 7、指令程序
![]() |

电工电气学习网 ( )
GMT+8, 2026-1-14 18:46
Powered by © 2011-2025 www.dgdqw.com 版权所有 免责声明