各类PLC的输入电路大致相同,通常有三种类型。一种是直流12~24V输入,另一类是交流100~120V、200~240V输入,第三类是交直流输入。外界输入器件可以是无源触点或是有源的传感器输入。这些外部器件都要通过PLC端子与PLC连接,都要形成闭合有源回路,所以必须提供电源。 1 无源开关的接线 FX2N系列PLC只有直流输入,且在PLC内部,将输入端与内部24V电源正极相连、COM端与负极连接,参见图1所示。这样,其无源的开关类输入,不用单独提供电源。这与其它类PLC有很大区别,在今后使用其它PLC时,要注意仔细阅读其说明书。
 2 接近开关的接线 接近开关指本身需要电源驱动,输出有一定电压或电流的开关量传感器。开关量传感器根据其原理分有很多种,可用于不同场合的检测,但根据其信号线可以分成三大类:两线式、三线式、四线式。其中四线式有可能是同时提供一个动合触点和一个动断触点,实际中只用其中之一;或者是第四根线为传感器校验线,校验线不会与PLC输入端连接的。因此,无论那种情况都可以参照三线式接线。图2为PLC与传感器连接的示意图。www.dgdqw.com 两线式为一信号线与电源线。三线式分别为电源正、负极和信号线。不同作用的导线用不同颜色表示,这种颜色的定义有不同的定义方法,使用时参见相关说明书。图2(b)中所示为一种常见的颜色定义。信号线为黑色时为动合式;动断式用白色导线。
 图示传感器为NPN型,是常用的形式。对于PNP型传感器与PLC连接,不能照搬这种连接,要参考相应的资料。 3 旋转编码器的接线 旋转编码器可以提供高速脉冲信号,在数控机床及工业控制中经常用到。不同型号的编码器输出的频率、相数也不一样。有的编码器输出A、B、C三相脉冲,有的只有两相脉冲,有的只有一相脉冲(如A相),频率有100 Hz、200Hz、1k Hz、 2k Hz 等。当频率比较低时,PLC可以响应;频率高时,PLC就不能响应,此时,编码器的输出信号要接到特殊功能模块上,FX2N-11C如采用FX2N-11HC高速计数模块。
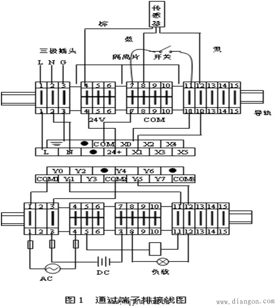
 图3为FX2N型PLC与OMRON的E6A2-C系列旋转编码器的接口示意图。 4 三菱PLC端子接线图 在工程实际中,一般输入输出设备不可能都直接与PLC连接。而且PLC的多个输出端子公用一个COM端,也不可能在一个端子上连接几根甚至十几根导线,所以,必须通过端子排连接。 端子排通常是由多片端子并排安装在导轨上组成的。每片端子的两个口是短接的,根据需要可以将各片端子短接在一起。

|